單向閥和液控單向閥
用途與特征:
單(dan)向(xiang)閥(fa)也(ye)稱(cheng)止(zhi)回(hui)閥(fa)或(huo)逆(ni)止(zhi)閥(fa),用(yong)來(lai)使(shi)油(you)液(ye)隻(zhi)向(xiang)一(yi)個(ge)方(fang)向(xiang)流(liu)動(dong)而(er)不(bu)得(de)反(fan)流(liu)。當(dang)油(you)液(ye)在(zai)正(zheng)向(xiang)通(tong)過(guo)時(shi),該(gai)閥(fa)阻(zu)力(li)很(hen)小(xiao),而(er)反(fan)向(xiang)則(ze)不(bu)能(neng)通(tong)過(guo)也(ye)不(bu)泄(xie)漏(lou),並(bing)且(qie)動(dong)作(zuo)迅(xun)速(su)靈(ling)敏(min),工(gong)作(zuo)時(shi)無(wu)衝(chong)擊(ji)及(ji)噪(zao)音(yin)。開(kai)啟(qi)壓(ya)力(li)為(wei)0.34MPa的單向閥可以作背壓閥使用。
yeyacaozongdanxiangfayechengweiyekongdanxiangfa,chujuyoudanxiangfadezuoyongwai,haikeyiliyongkongzhiyouyakaiqidanxiangfa,shiyouluzailianggefangxiangshangziyouliudong,yishiyingxitongdeyaoqiu。
液壓操縱單向閥還可以做充液閥使用。
|
單向閥圖形符號
|
液控單向閥圖形符號
|
 |
 |
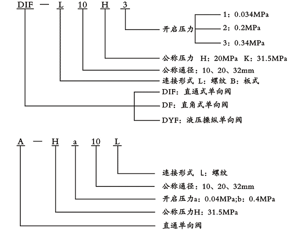
型號說明: