10通徑中高壓電磁閥
用途與特征:
中高壓電磁換向閥是通過電氣信號來改變液流方向的控製閥門,它可用來實現液壓係統的換向、順序動作和卸荷等,也可用來控製各種大流量的液動閥門。中高壓電磁換向主要用於工程機械、礦山機械、起重運輸機械及其它中高壓傳動機械。
中高壓電磁換向閥有直流濕式和交流濕式兩種類型:直流濕式電磁換向閥的優點是密封性能好、工作可靠、使用壽命長、接jie線xian方fang便bian等deng。交jiao流liu濕shi式shi電dian磁ci換huan向xiang閥fa是shi在zai直zhi流liu濕shi式shi電dian磁ci換huan向xiang閥fa的de基ji礎chu上shang演yan變bian而er來lai的de,由you於yu電dian磁ci鐵tie本ben身shen帶dai有you整zheng流liu裝zhuang置zhi,所suo以yi它ta除chu了le具ju有you直zhi流liu濕shi式shi電dian磁ci換huan向xiang閥fa的de優you點dian外wai,還hai能neng很hen方fang便bian地di直zhi接jie使shi用yong交jiao流liu電dian源yuan。二er位wei四si通tong可ke通tong過guo改gai變bian閥fa結jie構gou或huo堵du口kou起qi二er位wei三san通tong作zuo用yong。
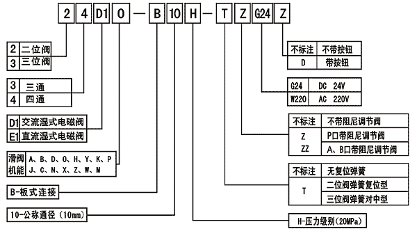
型號說明:
技術參數:
 |
| 注:M型滑閥的流量為25L/min;油液最高汙染等級按GB/T14039之19/16 |